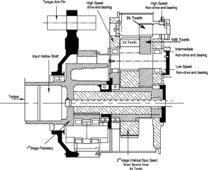
Figure-1-Sectional-view-of-the-wind-turbine-generator-gearbox Published by pinion111 View all posts by pinion111